+ Lisa oma töö      

Otsid ehitajat "Torutööd" valdkonnast?

Parima pakkumise ja teostaja leidmiseks lisa oma töö.

Torutööd

ID 129108

1191 vaatamist

Prindi

  • check Pakkumiste tegemine
    kuni 11.02.2026
  • check Võitja valik kuni
    21.02.2026
  • 3 Töö teostamine
    ja hinnang
Hanke lõpp: K, 11. veebruar, 2026
Maakond: Harjumaa
Linn: Tallinn
Tööde lõpp: Kokkuleppel
Ehitusmaterjalid: Töö tegija poolt
Soovin pakkumisi: Summa kogu projektile

Töö sisu

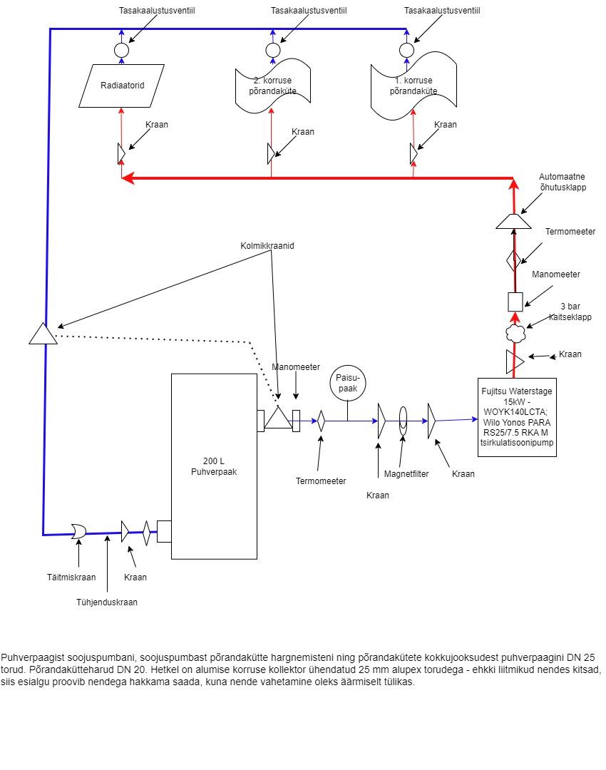
Soovin muuta küttesüsteemi ümber. Hetkel töötab see järgnevalt: puhverpaagiga on ühendatud leektorukatel ja õhkvesisoojuspump Fujitsu Waterstage 15 kW. Leektorukatel on ühendatud puhverpaagri kesk ja alaosaga - pump hakkab tööle, kui termostaadiga ajam selle soovitud temperatuuril käivitab. Põhiline soojusallikas on õhkvesisoojuspump, mis võtab puhverpaagi alumisest kolmandikust vett ja lükkab selle puhverpaagi ülemisse ossa. Puhverpaagi ülemisest osast võtab Biral-AX 25-6 180 tsirkulatsioonipump vee ning lükkab selle radiaatoritesse (alumisel korrusel vanad malmradiaatorid; ülemisel korral mõnes toas uued radiaatorid ja mõnes kohas vanad malmradiaatorid). Esimesel korrusel on 2/3 pinna ulatuses vesipõrandaküte. Vesipõrandakütte kollektoriga on ühendatud Biral AX 25-4 tsirkulatsioonipump, mis on vesipõrandakütte tagasi ja pealevoolude vahel. Ehk siis süsteem on äärmiselt ebaefektiivne - kõigepealt jahutatakse õhkvesisoojuspumbast tulev soe vesi puhverpaagis maha ja siis veel jahutab teine tsirkulatsioonipump selle vesipõrandakütte kollektori juures. Õhksvesisoojuspumba poolt toodetud 35 kraadine vesi jõuab põrandaküttesse 29-30 kraadisena. 
Sooviksin, et vesipõrandakütte kollektori juurest pump eemaldatakse ning kogu süsteemi jääb ringi ajama õhkvesisoojuspumba sees olev Wilo Yonos PARA RS25/7.5, mis peaks olema ise piisavalt võimas olema (75W, 7.5m tõstekõrgust, 4m3/tunnis veeringet) kogu maja toitmiseks.
Põhilised tööd:
1) õhkvesisoojuspumpa flow ühendada puhverpaagi asemel otse kütteringe peatoruga
2) kollektori juurest eemaldada tsirkulatsioonipump ja kõik muud vidian (va termomeetrid) ja panna otse torud kollektorisse
3) luua peatorust valmidus uueks kütteringeks, mis läheb 2. korruse põrandakütteks
4) kui kuulub teie võimaluste hulka, siis puurida läbi esimese korruse raudbetoonist vahelae auk, mille kaudu lähevad torud 2. korruse põrandakütteks
5) 45 kraadine termostaatventiil kütteringe flow ja return vahele (et saaks vajadusel leektorukatlaga kütta). 
6) Leektorukatla flow ja return vahele 60 kraadine termostaatventiil - praegu tõmbab puhverpaagi põhjast külma vett, millega kondesatsioonioht
7) Iga ringe tagasivoolule tasakaalustusventiilid (võiks olla sellised, millega saab ringe täielikult ja kindlalt sulgeda, et tulevikus saaks radiaatorid ilma süsteemi täielikult tühjendamata ära võtta). 
8) Luua kolmikkraanide abil otseühendus kütteringe tagasivoolu ja soojuspumba return vahel (et saaks süsteemi ilma puhverpaagita käitada)
Välimusest kuigivõrd ei hooli, ruumi on tehnoruumis palju. Eelistaksin, kui kitsaid alupex liitmikke kasutataks võimalikult vähe - selle asemel võib torud painutada. Kui liitmikke vaja, siis sellised, mille sisemine diameeter suurem. Põhitoru võiks olla 32mm alupex või vähemalt 28mm vasktoru ning vesipõrandaküttesüsteemi minevad ringed vähemalt 25mm alupex/vasktoru.Kui koostöö läheb hästi, siis ka teisele korrusele kollektorini torude ajamine ning kollektori paigaldus.

Pildid, video ja failid

Hanke korraldaja: eraisik ID96172

Pakkumised

Pakkumisi kokku: 2

Ettevõte Summa Käibemaks Lisatud Vestlus
Kasutaja ikoon ID93253
Pakkuja profiil Väike nool paremale
10 000€ Sisaldab KM Sisaldab KM 05.02.2026 Vestlus (0)
Kasutaja ikoon ID87168
Pakkuja profiil Väike nool paremale
9 500€ Ei ole KMKR Ei ole KMKR 10.02.2026 Vestlus (0)

Pakkumise kirjeldus:

1) Tööde kirjeldus (sisaldub pakkumises)
A. Soojuspumba ühendus ümber (puhverpaagi asemel otse peatorusse)
Õ/V soojuspumba FLOW ümberühendus puhverpaagilt otse kütteringi peatorule.
Õ/V soojuspumba RETURN sidumine tagasi kütteringi tagasivooluga vastavalt skeemile.
Süsteemi tühjendus / täitmine / õhutamine tööde käigus.
B. Põrandakütt ... Rohkem

Küsimused hanke korraldajale

Küsimus: private ID28626   05.02.2026 09:26
Mis põhjusel soovite selle ümber ehitada?

Teavita reeglite rikkumisest

Korraldaja vastus: 05.02.2026 09:38

Süsteemi efektiivsuse parandamiseks, leektorukatla eluea pikendamiseks ning kuna on plaan täielikult põrandaküttele üle minna, siis selle jaoks vajalike ettevalmistuste tegemine.

Teavita reeglite rikkumisest

Lisa küsimus

Lisa küsimus

Minu pakkumine

Reeglid

Pakkumise kirjelduse väli on mõeldud pakkumise detailsemaks lahti kirjutamiseks. Pikema teksti mugavaks sisestamiseks klikkige kasti paremal ülaservas oleval ikoonil.
Pakkumist tehes on keelatud postitada enda kontaktandmeid (nimi, telefon, aadress jne). Me jälgime ja analüüsime pakkumisi, et vältida pettuseid ja reeglite rikkumisi.
Rikkumise puhul kasutajakonto blokeeritakse.

 

Teisi töid samas valdkonnas

Valdkonnas "Torutööd" on 4 aktiivset tööd

no-img Pilt puudub

KÜ keldrikoruse torustiku vahetus

Asukoht: Harjumaa, Tallinn
Aega jäänud: 7h 33 min
Tehtud pakkumisi: 2

Köögi äravoolu paigaldus

Asukoht: Harjumaa, Tallinn
Aega jäänud: 18p 7h
Tehtud pakkumisi: 2

Vanemad teated:

Vaata kõiki

Sellel veebilehel kasutatakse küpsiseid. Kasutamist jätkates nõustute küpsiste kasutamisega.

Sulge
 
Minu pakkumine

Reeglid

Pakkumise kirjelduse väli on mõeldud pakkumise detailsemaks lahti kirjutamiseks. Pikema teksti mugavaks sisestamiseks klikkige kasti paremal ülaservas oleval ikoonil.
Pakkumist tehes on keelatud postitada enda kontaktandmeid (nimi, telefon, aadress jne). Me jälgime ja analüüsime pakkumisi, et vältida pettuseid ja reeglite rikkumisi.
Rikkumise puhul kasutajakonto blokeeritakse.